扩展卡:max96712-max9296扩展卡
目录
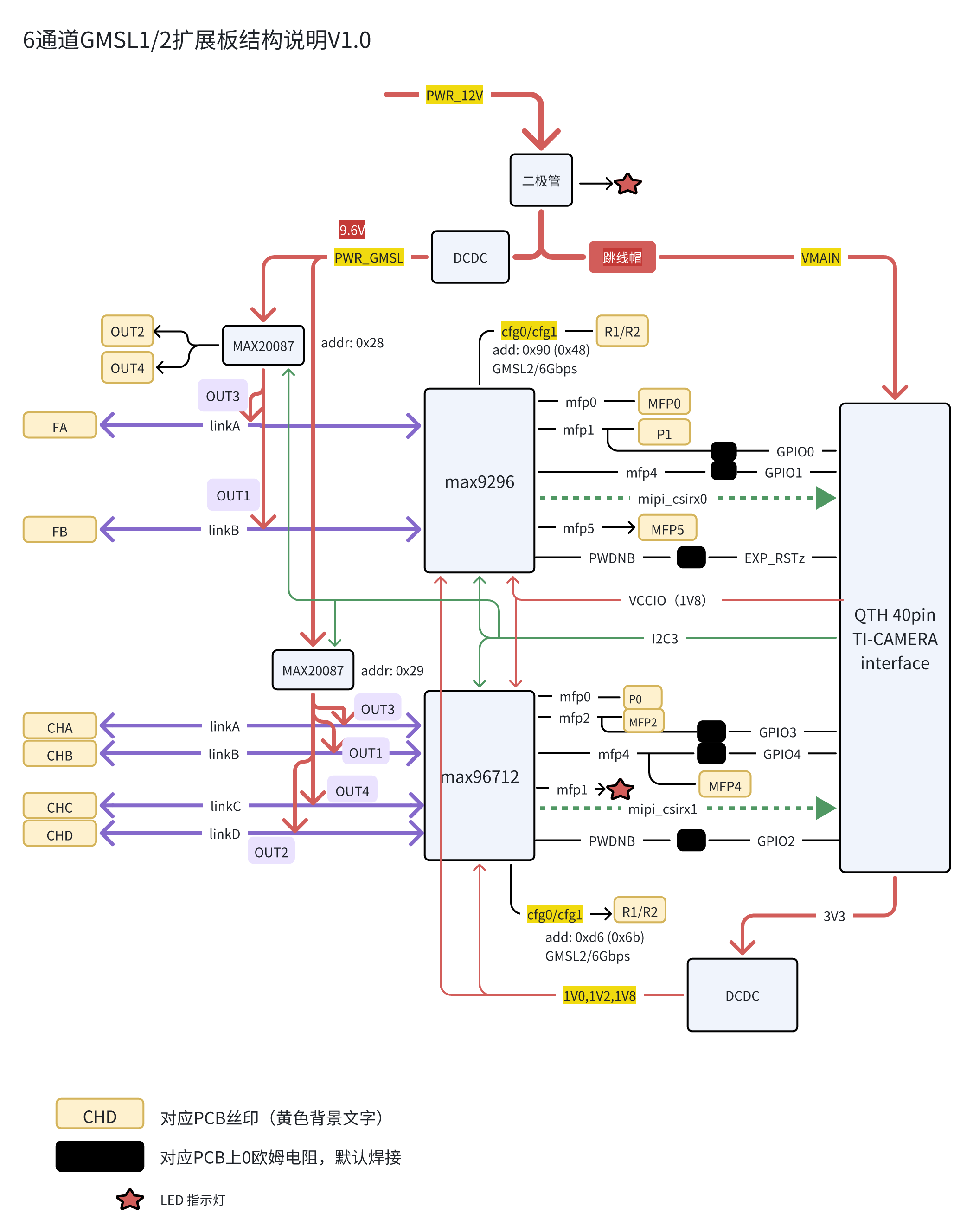
MAX9296/MAX96712-6通道GMSL2摄像头接入扩展卡
主要特征
在 dual-max9296扩展卡 双通道扩展卡的基础上,推出具有6通道接入能力的GMSL1/2扩展卡。主要特征有:
- 适配TI-TDA系统板卡(测试:EVM, Starter-kit(SK))
- 接入最多6通道摄像头(Max9296,2通道; MAX96712,4通道)
- 使用Max20087摄像头保护芯片 (过流,短路保护等)
- 提供部分摄像头驱动参考,提供驱动适配服务[有偿]
- 预留外同步触发接口。
其它特性
- 供电电压 12-16V
- GMSL相机供电电压 9.6- 10V
- GMSL link 指示等。
通用接口卡(FPC接口),请参考:max96712标准rpi-zero接口
结构外观 [3D渲染图]
实物图
结构及说明
说明
- 电源电压推荐 12-16V, 不能超过 20V, 不低于11V。
- GMSL电压为9.6V.
- 相机保护芯片max20087的限流设定电阻为82K。
注意:外接电源与主板电源不可同时使用 确实需要分开供电,请将VMAIN跳线帽去除,但是我们 不推荐这样使用
安装与上电
SK板与EVM板需要使用的固件螺丝孔,在孔旁边分别标注有”evm“, “sk” 字样。
(以下以SK板为例说明)
安装
- 主板与扩展板间距为 5mm, 请使用附带的铜柱 (长5mm, 螺丝/螺孔直径M2.5).
- 将主板与扩展板的QTH/QSH 40PIN板对板连接器对准,轻轻按下。
- 固定螺丝孔应对准
- 拧入其中一颗螺丝, 不要完全拧入,拧紧
- 依序拧入另外两颗固定螺丝,不要拧紧
- 按顺序紧固三颗固定螺丝
安装完成的状态,可参考4通道GMSL扩展板:dual9296_sk_stack_v5_1.png
连线
扩展板可以采用两种方式供电
- 利用主板TYPE-C接口供电(必须使用笔记本电脑电源或符合QC标准的电源,确保Vmain电压不低于12V)
- 利用电源接口(4pin XH2.54接口)
- 在确认VMAIN电压之前,不要连接相机
两种方式都需将VMAIN短接。
上电
连接好Fakra线束及相机。启动电源即可。
测试
集成驱动测试相机
参考文档 摄像头驱动的编译与更新.
测试程序
提供一份6路YUV相机同步输出的出图程序,包括:
- 相机的驱动程序
- 在Linux下的出图显示程序
- SK平台下可执行程序文件。
注意: 提供的程序仅供参考,实际基本出图功能以测试硬件平台。
运行时,需要注意:
- MAX96712采用内同步,输出同步脉冲,作为fsync master.
- MAX9296的GPIO0/MFP0接收同步脉冲并转发至相机。
- 需要连接使用短接线连接MAX96712的MFP2及MAX9296的MFP0。只有6通道图像都接收到时,HDMI才会有显示。
采购后,请与技术联系获取相关源代码。
注意事项
- 连接接相机之前,请先确认相机的供电电压。GMSL电源最大负载能力为 2A/9.6V。
- 使用外接电源(通过4PIN端子)时,请注意电源的正负极。
- 推推荐使用主板供电,即QTH/QSH端子的供电引脚
- 对于TDA4VM starter kit, 使用标准笔记本Type-C供电时,电压为20V左右
- 对于TDA4VM, TDA4VH 的 EVM (TI标准开发板),电压一般为 12V。
- 相机保护芯片MAX20087的电流设置电阻(PCB标注 RI)默认为82K。
- max9296/max96712的IO电压为QSH的VCCIO,可以通过主板拨码开关,或者GPIO控制,可以为1.8V或3.3V。外接同步触发脉冲时注意输入电平。
- 拆装扩展板时,注意不要侧向用力,以免损坏QTH/QSH连接器。
- 编程时,注意控制GPIO的输入/输出。 需要将GPIO设置为合适状态,使得MAX9296/MAX96712处于非reset状态。
参考信息
更多信息,请参考:
问题排查 Q&A
1. 检测不到解串器
- I2C是否畅通,可以用示波器检测波形确认。
- 解串器是否置于reset状态:检查reset/gpio的电平。
- 供电是否正常
2. 检测不到串化器
- 串化器供电是否正常
- 串化器与解串器的模式(GMSL1/GMSL2),速率(3G/6Gbps)是否匹配。
3. 检测不到相机模组的CMOS或EEPROM
- 多数CMOS有reset/pwdn由串化器的gpio控制,需进行相应的配置,才能使得CMOS工作正常。
3. 配置都正常,不出图
- 确认解串器是否有输出,可用示波器测量mipi信号(clk不容易测量,请测量csirx0-3)
- 如设置同步,相机是否都已连接,同步是否正常配置。
- CMOS的 fsync (如有)是否给定了合适的信号
扩展卡/max96712-max9296扩展卡.txt · 最后更改: 由 chou.wu










